在线分析工业色谱仪中,用对组分有特定分离功能的单柱(预分离柱、主分离柱、反吹柱)和阀件组成一个系统,称为色谱分离系统。由程序控制器根据预先设定的的程序来控制色谱柱系统的分离过程,实现对工艺样品的全分析或者某些特定组分的分析,我们称之为柱切技术。阀件由开到关的时间我们定义为窗口时间。在色谱柱一定的情况下,柱切技术的实现,决定于合理的阀件动作窗口时间。设置合理的阀动作窗口时间具有以下优点:
1、 除去有害组分防止色谱柱劣化,保护分离柱和检测器; 2、 切除保留时间长的无用组分,缩短分析周期; 3、 除去影响小峰的无用大峰,改善分离; 4、 提高分析性能; 5、 将一个复杂的应用分解为若干简单应用,提高了可靠性和易维护性。
一:仪表现状
到目前,我单位西门子MAXUM edition Ⅱ在线色谱仪在烯烃联合装置(包括碳四、芳烃、苯乙烯等重碳工艺装置)已经平稳运行了3年的时间。而以上装置的工艺样品几乎都为C4~C9之间的重组分,这自然增加了色谱分析过程中色谱柱分离负担。在一次检修中我们发现这些装置的色谱柱出现了不同程度的劣化现象。从而导致了色谱的分离效果变差,出现平头峰、重复性不好等一系列问题。如下图所示,这是一台用于MTBE/丁烯—1装置,分析1-Butene产品中杂质的西门子色谱仪谱图。
1-Butene产品中的杂志包括:Isobutane、Butane、Isobutene、Tra-2-butene、Cis-2-butene、1,3-butadiene。而由于阀动作窗口时间长期设置不当,浓度为99%丁烯-1产品长期进入主分离柱,导致色谱柱劣化速度过快,出现图中所示的谱图:
- 1区域内Isobutane出峰偏小;
- 2区域内出现平头峰形;
- 3区域内不出峰,Tra-2-butene、Cis-2-butene、1,3-butadiene示值为零。
二:调整窗口时间
这就需要我们重新调整阀动作窗口时间,在调整之前我们需要确认色谱的出峰顺序,已知待测的丁烯-1产品中的含有组分及出峰顺序如下图所示:
第一窗口时间用于分析Isobutane,如果窗口靠后无用组分Butane或者1-Butene将进入色谱柱,对分析和柱功能造成影响;
第二窗口时间用于分析最后三个组分,窗口过前造成Isobutene或者1-Butene进入色谱柱,而且将后面的组分1,3-BD切除,造成色谱示值偏小或者不出峰,窗口过后造成Tra-2-butene被切除。
于是我们重新调节阀动作窗口时间,如下表所示:
|
第一窗口时间(s) |
第二窗口时间(s) |
|||
|
CL1_ON |
CL1_OFF |
CL1_ON |
CL1_OFF |
|
|
调节前 |
176 |
186 |
195 |
235 |
|
调节后 |
164 |
180 |
200 |
230 |
表1 窗口时间调整前后
窗口时间经过调整后,出峰情况如图3所示,但是由于第二窗口时间有些靠前,想要被切除的1-Butene进入主分离柱的量过大,造成色谱出峰的最大幅值达到了3.5到4.0之间,为了避免长此以往造成主分离柱和检测器负荷过大,我们要继续试验性的调整第二窗口时间,将CL1_ON的时间后移,如下表所示:
|
时间一(s) |
时间二(s) |
时间三(s) |
时间四(s) |
|
|
CL1_ON |
200 |
203 |
205 |
207 |
|
CL1_OFF |
230 |
230 |
230 |
230 |
表2 CL1_ON时间调整
1:阀开窗口时间调整
将色谱在四个试验时间点上的谱图进行叠加并且进行局部放大,如图4所示,通过对比出峰面积发现随着CL1_ON时间的后移,1-Butene的进样幅值逐渐减小,当其进样幅值减小到0.4左右时(如图4中谱图2所示),后面Tra-2-butene的出峰面积基本没有变化,但是当其幅值减小到0.1左右时(如图4中谱图3所示),Tra-2-butene的峰面积显著下降,所以合适的第二窗口CL1_ON时间为第203秒,这个时间使1-Butene的进样量减小了近10倍,能够保护主分离柱,可有效的延长柱龄,提高色谱柱的分离性能。
2、阀关窗口时间调整
不仅仅是阀开时间对色谱柱的进样和分离性能有影响,阀关时间的设置对色谱分离的影响也至关重要,一般认为,只要设置正确的阀开时间,保证需要分析样品和被切除样品的进样量,而且这些需测量组分之后没有需要再被切除的其他组分。只要阀关的时间不是太早,不将需测量的组分切除,待测样品都已进入进入主色谱柱,阀关与否并不重要,实际情况并非如此。
我们将阀CL1_OFF时间前移,设置如下表所示:
|
时间一(s) |
时间二(s) |
时间三(s) |
时间四(s) |
|
|
CL1_ON |
203 |
203 |
203 |
203 |
|
CL1_OFF |
240 |
230 |
225 |
223 |
表3 CL1_OFF时间调整
我们将4个阀关时间所出的色谱谱图进行叠加,并且进行局部放大,其出峰情况如下图所示:
通过仔细观察叠加的色谱图我们发现,在出峰周期的第420秒附近,当CL1_OFF时间设定为240秒时,残余的1-Butene与Tra-2-butene这两个组分没有完全分离,谱图上出现重叠(如图5中谱图1所示),这样就增大了在计算Tra-2-butene峰面积时的误差,并且影响色谱出峰的再现性。当我们把CL1_OFF时间逐渐进行调整,随着CL1_OFF时间的前移,残余的1-Butene组分与Tra-2-butene的分离效果越来越好,在第223秒CL1_OFF时,这两个组分已经能够实现完全分离(如图5中谱图2所示),这样不仅能够准确计算Tra-2-butene的出峰面积,而且保证了色谱分析的再现性。
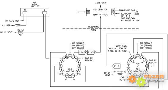
这台表的阀位图如图6所示,我们发现当CL1阀处于ON和OFF两个状态时待分析样品分别流经以下两个通道:
CL1_ON:
载气CAR L1→SL1_③→SL1_②→SL1_⑨→SL1_⑧→L1_1→SL1_⑤→SL1_④→CL1_⑩→CL1_①→L1-2A→L1-2B→FID;
CL1_OFF:
载气CAR L2→CL1_②→CL1_①→L1-2A→L1-2B→FID;
我们知道,色谱柱中流动相的移动来自载气自身的压力,柱子的出、入口存在压力差,色谱柱内各点的流速,受限于固定相填充物的颗粒的大小及均匀程度,若柱子出、入口压力差过大的话,就不能得到适合柱子各点的最佳载气流速,至使色谱柱的分离效率受到影响。
当CL1阀处于关闭状态时,载气CAR L1的流经通道过长,造成柱子的出、入口压降过大,此时的载气流速和压力对色谱柱的分离产生了不利影响,当适当的提高CL1阀关时间,提前切换到载气CAR L2,大大缩短了样品的流经通道,降低了柱子的出、入口压差,得到了合适的载气流速,提高了分离效率。
总结
本文通过对日常维护中的经验的总结,以范例形式说明了MAXUM edition Ⅱ在线色谱仪分析C4~C9之间重组分样品时,设置合适的阀动作窗口时间对准确分离组分的重要性。并结合实际阐述了如何通过调试设置合适的阀动作窗口时间,以达到色谱仪测量准确的方法。通过这些方法在维护及调试中的广泛采用,可以很有效的延长各种色谱仪色谱柱柱龄,提高色谱柱分离效率及仪表使用寿命,保证了仪表长周期平稳运行及维护备件费用的降低。
参考文献
[1] 崔福军,邢军.在线仪表维修工[M].北京:独山子石油化工出版社,1997.10
[2] 王森,符清灵. 仪表工试题集在线分析仪表分册[M].北京:化学工业出版社,2006.5
附录:
第一作者简介:易峰,1970年生,男,汉,大专,计算机信息管理专业,技术员,在中油石化企业仪表车间从事在线分析仪表专业20年。
第二作者简介:刘建强,1983年生,男,汉,本科,测控技术与仪器专业,工程师,在中油石化企业仪表车间从事在线分析仪表专业5年。
联系方式:新疆克拉玛依市独山子区石化公司乙烯厂仪表车间;邮编833600;
联系人:易峰 ,手机 13779087712
刘建强,手机151199965097
图1 色谱异常出峰

图2 色谱出峰顺序

图3 进样偏大色谱出峰

图4 不同阀开时间色谱出峰叠加

图5 不同阀关时间色谱出峰叠加

图6 色谱阀位图



